• Home

  • Histories

    • Singer History

    • Mundy History

    • Links

    • Random Notes

  • Singer 4AD

    • AD Engine 1

    • Head 1

    • GenStartDistr

    • Carburettor

    • Solex Carb Exploded

    • Solex Carb Section

    • Transmission

    • Gearbox

    • Suspension

    • 4AB Suspension Frnt

    • AB Suspension Top

    • Steering Gear

    • Differential

    • Frame & Brakes

    • Electrical

    • Radiator

    • Body & Paint

  • Engine & Frame

    • Eng 1-23

    • Eng 22-37

    • Eng 38-51

    • Eng 52-71

    • Eng 72-94

    • Head 3-29

    • Head 30-51

    • Eng 97-120

    • Eng 122-131

    • Carb 2-29

    • Carb 30-57

    • Gen (Dyno)/Start

    • Clutch 1-16

    • Transmission

    • Transmission 2

    • Transmission 3

    • Gearbox 1

    • Gearbox 2

    • Gearbox 3

    • Engine Mounting

    • Indep. Suspension

    • Indep Suspension 2

    • Indep Suspension 3

    • Indep Suspension 4

    • Steering 1

    • Steering 2

    • Steering 3

    • Differential 1

    • Differential 2

    • Brakes 1

    • Brakes 2

    • Propeller Shaft

    • Frame & Mstr Cylinder

    • Rear Shocks/Brakes

    • Rear Brakes

    • Rear Brakes 2

    • Pedals

    • Exhaust & Gas Tank

    • Gas Tank 2

    • Fuel Pump Radiator

  • Body & Electrical

    • Instruments

    • Wiper Lamps

    • Headlamps

    • Lamps

    • Regulator Oil Press

    • Pedals Bumpers

    • Wings Bonnet Bumper

    • Bonnet Rear Wings

    • Radiator & Bonnet

    • Tools Trafficators

    • Body Doors

    • Tools Extras Body

    • Door Hinges Locks

    • Hardware

    • Windscreen Seats Floorboards

    • Hood (Rumble) Screens

    • Misc.

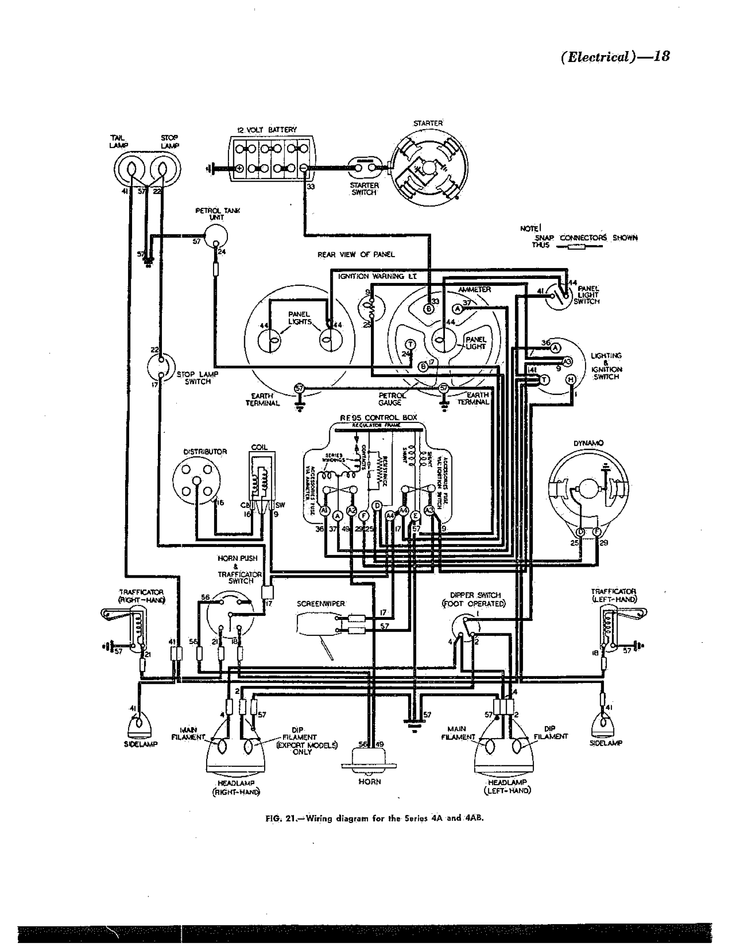
    • Wire Diag w/Trafficators

    • Lucas

  • Singer So Far

    • Parts Substitutions

    • 1970s

    • 1980s

    • 1990-2016

    • 2017

    • 2018

    • 2019

    • 2020

    • 2021

    • 2022

    • 2023

    • 2024

    • 2025

  • Singer Manuals

    • Singer 9, 4A, 4AB

    • Singer 4AD Manual